×
Escanea el Codigo con tu Telefono
o da click en el icono para abrir Whatsapp Web
Contacto
WhatsApp
9818114846
Inicio
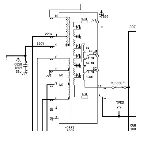
-A3-FLYBACK P/PANASONIC INTEGRADO = HR80401
$236
MXN
Precio en Pesos Mexicanos
Existencia:
2
Código:
ZTFN32502A